+7 (411) 231-87-88
+7 (411) 231-87-88

Каталог запчастей на НефАЗ 66062-0001010-46, 66062-0001011-46, 66062-0001013-46 - автоцистерна

2015
66062
Развернуть каталог до:
Кузов
Оборудование специализированное
66061-01-8000060 Трубопровод
66061-01-8000070-10 Трубопровод
66061-01-8000080 Трубопровод в сборе
66061-01-8000090 Трубопровод
66061-01-8000120 Коллектор
66061-01-8000130 Отвод
66061-01-8000250-01 Патрубок в сборе
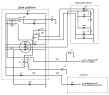
66061-01-8000300 Установка сливно-наливного устройства в шкафу
66062-8001050-10 Установка сливно-наливного устройства
66062-8001010-10 Установка технологического оборудования
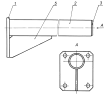
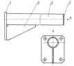
66065-8000180-15 Кронштейн насоса
66065-8000185-15 Основание в сборе
66065-8000190-15 Опора в сборе
66062-01-8001050-10 Установка сливно-наливного устройства
66062-01-8001150-10 Трубопровод
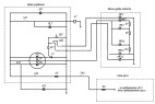
6606-01-8021010-46 Установка системы пневмооборудования привода насоса
6606-8026200 Клапан предохранительный в сборе
6606-8026201 Клапан в сборе
66062-01-8027020 Плита опорная
Э66061-01-8027030 Дверка в сборе
Э66061-01-8027047 Петля дверная
У66061-01-8027050 Шкаф в сборе
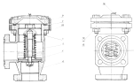
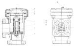
96741-01-8029010 Фильтр
96741-01-8029020 Каркас
96741-01-8029025 Фильтрующий элемент
96741-01-8029030 Корпус в сборе
ГМШ 32-3-Л-00 Гидромотор шестеренный левого вращения
Платформа
96741-8513590 Стакан в сборе
5619-8511036,37 Брызговик
9674-8511110 Кронштейн крепления брызговика
66062-8513023 Корпус цистерны
Э66062-8513025 Отсеки корпуса цистеры в сборе
8602-8513100-Горловина в сборе
9674-8513130 Установка смотрового окна
66062-8513160 Установка крышки горловин
Э66062-8517310 Рама в сборе
6606-8513483 Установка заводской таблички
96895-8513483 Установка таблички испытания
9674-8513487 Установка таблички маркировочной
66062-8513610 Кронштейн крепления поручней
66062-8516000-46 (01), 66062-01-8516000-46(02) Установка цистерны
66062-8516039 Опора задняя левая
66062-8516040 Опора задняя правая
6606-8516040-62 Опора средняя
66062-8516050-46 Опора передняя
6606-8516065-15 Стремянка
6606-8520010 Установка пеналов
5299-5401510 Замок в сборе
5299-6101550 Крышка замка в сборе
Э66062-8513020 Корпус цистерны в сборе
96741-8513105 Фланец в сборе
66062U-8516039 Опора задняя левая в сборе
66062U-8516040 Опора задняя правая в сборе
6606-8516040-62 Опора средняя в сборе
66062-8516050-46 Опора передняя в сборе
66062-01-8600010-46 Установка системы гидрооборудования привода насоса
66062-8608001-46 Установка гидробака с гидрораспределителем
6522-8608010-15 Гидробак
6522-8608020 Корпус гидробака в сборе
66062-01-8600060-46 Трубопровод низкого давления в сборе
66052-8600040-311-62 Штуцер фланцевый в сборе
66062-01-8600035-46 Прижим в сборе
Truck Контакты:
Адрес: г. Якутск, мкр. Марха Строда, 40 677901 Якутск,
Телефон:+7 (411) 231-87-88, Электронная почта: info@truck14.ru